您好,我公司一般進..
您好,一般我公司的..
您好,我公司產品保..

產品特點
電加熱導熱油爐又稱導熱油電加熱器,是一種“低壓高溫”型的高效節能供熱設備。
1、能在較低的工作壓力下(<0.5MPa=獲得較高的工作溫度(≤340℃),供熱溫度在 300℃時,運行壓力僅為水的飽和蒸汽壓的七十分之一。
2、熱效率高(>95%)。
3、可以進行穩定均勻的加熱,并且能夠達到精確的溫度調控(控溫 精度可在±2℃范圍內)。
4、具有先進完備的控制系統和安全監測裝置。
5、供熱系統傳熱介質是有機熱載體——導熱油,該介質無味、無毒、 無環境污染、對操作工人健康無影響、對設備無腐蝕、使用壽命長。
6、油加熱器可以就近水平安裝在熱用戶(用熱設備或用熱環境)附近,不用打地基。
7、一般情況下,3-6 個月可以回收投資。
產品適用工作環境海拔不超過1000m;環境溫度在 5-40℃范圍內;環境 大相對濕度不大于 90%;周圍沒有導電塵埃、爆炸性氣體以及能嚴重破壞金屬和絕緣的腐蝕性的氣體;無明顯的震動。
如對產品有防爆等特殊要求,或在其它條件下使用,用戶在訂貨時具體協商。
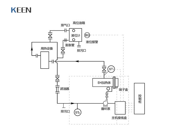
附圖1 系統供熱循環系統示例圖
附圖2 導熱油升溫、脫水、降溫曲線圖
掃一掃更精彩!
鹽城市科恩機械設備有限公司 版權所有 蘇ICP備15000414號
電話:0515-88361930、0515-88361932
手機:15851052430、18921881932、18921881930 傳真:0515-88311931
郵箱:yckeen@163.com